钢梁加固后的性能检测
钢梁加固后的性能检测是确保结构安全和可靠性的关键步骤。在对钢梁进行加固处理后,需要对其性能进行全面的检测和评估,以确保加固效果达到预期目标,并及时发现和解决潜在的问题。,,通过使用各种检测设备和技术手段,如应力测试、应变测试、无损检测等,可以准确地测量钢梁的应力和应变情况,从而判断其受力状况和变形情况。这有助于了解钢梁在加固前后的性能变化,以及加固措施的效果。,,通过对钢梁的抗拉强度和抗压强度进行测试,可以评估钢梁的承载能力和耐久性。还可以对钢梁的疲劳性能进行测试,以了解其在长期使用过程中的性能变化。,,通过对钢梁的连接性能进行检测,可以确保加固后的钢梁能够承受各种荷载作用,并保持良好的稳定性和安全性。还可以对钢梁的防腐、防腐蚀等问题进行检查和处理,以确保其使用寿命和性能。
钢梁加固后性能检测相关方面
- 承载力评价
- 可通过加载试验或数值分析进行。比较加固前后钢梁的承载力,以此评估加固效果。例如,在粘钢加固中,若加固有效,加固后的钢梁应能承受比加固前更大的荷载。加载试验能够直接获取钢梁在受力情况下的实际承载能力,但成本相对较高;数值分析则是利用有限元等方法模拟钢梁加固后的力学行为,成本较低,不过会存在一定误差。
- 刚度评价
- 通常采用挠度测量或数值分析来比较加固前后钢梁的刚度。钢梁加固后,刚度应得到提升,在相同荷载作用下,变形量应减小。挠度测量是直接对钢梁在受力时的变形程度进行测量,较为直观;数值分析方法同样可用于评估钢梁加固后的刚度变化情况,通过模拟计算得出刚度相关数据,其特点是成本低但有误差存在。
- 裂缝宽度评价
- 测量钢梁表面裂缝宽度,以评估加固效果对裂缝控制的程度。加固后的钢梁裂缝宽度应得到有效控制,例如裂缝不再扩展或者宽度减小。这有助于判断加固措施是否有效阻止了钢梁进一步的损坏,保障钢梁的结构性能和安全性。
检测方法
- 试验方法
- 如加载试验,可以直接测量钢梁的承载力、刚度等性能指标,精度较高,但这种方法成本较高。在进行加载试验时,需要按照相关标准和规范,逐步对钢梁施加荷载,并精确测量其反应,得到准确的性能数据。
- 数值模拟方法
- 利用有限元分析等方法模拟加固钢梁的力学行为。此方法成本较低,但存在一定误差。在数值模拟过程中,需要建立准确的钢梁模型,输入合适的材料参数、边界条件等,以模拟加固后钢梁在不同荷载工况下的性能表现。
- 现场检测方法
- 利用超声波、声发射等非破坏性检测技术对加固钢梁进行检测。这种方法成本较低,但检测精度受限。例如超声波检测,可以检测钢梁内部是否存在缺陷,通过超声波在钢梁中的传播特性来判断钢梁的质量情况,虽然不能像加载试验那样精确获取钢梁的承载力等数据,但可以在不破坏钢梁结构的前提下初步判断钢梁加固后的性能状况。
检测标准
- 国家标准
- 如建筑结构胶粘剂混凝土加固技术标准(JGJ144 - 2014)等可能涉及钢梁加固后的检测相关规定,为钢梁加固后的性能检测提供了统一的依据和规范,确保检测结果的准确性和可比性。
- 行业标准
- 行业协会制定的相关标准,如钢结构混凝土粘钢加固技术规程(CECS25:2010)等,这些标准针对钢梁加固后的性能检测从行业专业角度给出了具体要求,有助于行业内统一检测和评价钢梁加固后的性能状况。
- 企业标准
- 部分钢梁加固企业自己制定的企业标准,这些标准往往会根据企业自身的技术水平、工艺特点等,对钢梁加固效果评价提出更具体、更严格的要求,以确保本企业钢梁加固工程的质量。
钢梁加固后承载力提升案例
钢梁加固刚度检测新技术
钢梁裂缝控制加固方法
钢梁加固性能检测标准对比





建筑工程加固质量检测
一、建筑工程加固质量检测--关于混凝土老化、钢筋腐蚀问题: 1.钢筋混凝土结构在使用若干年后,将有很多构件因环境因素而出现混凝土碳化、表面龟裂、甚至会出现大小不一的纵横裂纹。 2.混凝土中钢筋锈蚀的影响因素 1温、湿度对钢筋锈蚀影响相对湿度对混凝土中钢筋锈蚀有双重作用,一方面影响混凝土中氧气的扩散速度;另一方面则影响混凝土的电导率。 因此存在一个钢筋锈蚀速度*快的相对湿度。 湿度不仅直接影响钢筋的电化学锈蚀速度,而且还影响混凝土的碳化速度,从而间接地使钢筋产生锈蚀。 混凝土的湿度大时,其自由水含量高,对空气的渗透性低,碳化慢,完全饱和的混凝土不可能碳化,但是完全干燥(相对湿度不大于25%)的混凝土一般也不会碳化。 在干燥的环境下,如室内的钢筋混凝土结构,不仅碳化速度慢,而且即使碳化达到钢筋表面,钢筋也未发生锈蚀,大多数钢筋混凝土结构构件处于干噪环境下,运行几十年也未发生钢筋锈蚀。 而当结构构件处于湿度较大的环境下,尤其是处于干湿交替的环境或漏雨、渗水的部位,钢筋锈蚀一般较快。 混凝土中钢筋的锈蚀速度与温度成正比。 不论增大多少,温度升高均会加剧钢筋的锈蚀。 2.2混凝土的密实度及保护层厚度的影响混凝土对钢筋的保护作用主要表现为:一是混凝土的高碱使钢筋表面形成钝化膜;二是保护层对外界腐蚀介质、氧气及水分等渗入的阻止作用,后一种作用主要取决于混凝土密实度及保护层的厚度,而水灰比及养护条件对混凝土的密实度有很大影响。 试验表明,随着水灰比的增大,混凝土的氧扩散 系数及透氧量都明显增长,因此水灰比愈大,钢筋的锈蚀程度就愈重。 混凝土保护层厚度是影响钢筋锈蚀的另一个重要因素。 在相同的环境下,保护层越厚,其完全碳化的时间就越长,钢筋的锈蚀程度越轻。 从式(1)可见,保护层对钢筋锈蚀的影响呈线性关系。 钢筋保护层厚度除了具有延长钢筋开始锈蚀的时间外,增加保护层厚度还能提高混凝土抵抗钢筋锈蚀膨胀引起混凝土开裂的能力。 二、建筑工程加固质量检测--问:材料强度检测方法有哪些: 在检测过程中,对结构的既有性能没有影响的检测方法。 2局部破损检测方法methodofpart-destructivetest在检测过程中,对结构既有性能有局部和暂时的影响,但可修复的检测方法。 3回弹法reboundmethod 通过测定回弹值及有关参数检测材料抗压强度和强度匀质性的方法。 通过测定混凝土的超声波声速值和回弹值检测混凝土抗压强度的方法。 5钻芯法drilledcoremethod通过从结构或构件中钻取圆柱状试件检测材料强度的方法。 6超声法ultrasonicmethod通过测定超声脉冲波的有关声学参数检测非金属材料缺陷和抗压强度的方法。 7后装拔出法post-installpull-outmethod在已硬化的混凝土表层安装拔出仪进行拔出力的测试,检测混凝土抗压强度的方法。 8贯入法penetrationmethod通过测定钢钉贯入深度值检测构件材料抗压强度的方法。 9原位轴压法themethodofaxialcompressioninsituonbrickwall 用原位压力机在烧结普通砖墙体上进行抗压测试,检测砌体抗压强度的方法。 10扁式液压顶法themethodofflatjack 用扁式液压千斤顶在烧结普通砖墙体上进行抗压测试,检测砌体的压应力、弹性模量、 11原位单剪法themethodofsingleshear在烧结普通砖墙体上沿单个水平灰缝进行抗剪测试,检测砌体抗剪强度的方法。 12双剪法themethodofdoubleshear在烧结普通砖墙体上对单块顺砖进行双面抗剪测试,检测砌体抗剪强度的方法。 13砂浆片剪切法themethodofmortarflake 用砂浆测强仪测定砂浆片的抗剪承载力,检测砌筑砂浆抗压强度的方法。 答:其实这个问题,早在由国家建设部出具《危险房屋鉴定标准》里有了明确规定。
加固材料检测
依照国家规范的要求,对加固材料的检测分为使用安全性检测、室内装修绿色环保检测报告、无乙二胺检测检测等。 它们具体指的什么对加固工程安全来说又意味着什么 一、加固材料安全性检测加固材料安全性检测,简而言之,即对加固材料的基本性能及使用性能所作出的检测。 在我国建筑加固现行规范中,为了加强对工程结构应用材料的质量控制和管理,确保结构加固工程的质量和安全,专门制定了《工程结构加固材料安全性鉴定技术规范》GB50728-2011。 规范中规定:凡涉及工程安全的工程结构加固材料及制品,必须按该规范的要求通过安全性鉴定。 且,工程结构加固材料及制品的应用安全性鉴定,应由国家有关主管部门批准的具备相应规格的检验、鉴定机构受理。 工程结构加固材料及制品的应用安全性鉴定结论应为工程加固选用材料的依据;不得用以替代加固材料及制品进入施工现场的取样复验。 加固材料安全性检测报告对产品使用性能负责,它是加固材料的"出生证",是客户采购时的依据。 二、加固材料绿色环保检测 对加固材料的绿色环保检测,分为室内装修绿色环保检测、无乙二胺检测、急性经口毒性试验等。 1、为什么要对加固材料进行绿色环保检测避免使用产品装修后的室内存在本、二甲本等有毒气体,危害人体健康,保障室内装修绿色环保。 2、为什么要对加固材料进行无乙二胺检测在早期,乙二胺是一种固化剂添加物,这种材料强度来的快,而且便宜。 但是,含有乙二胺的产品固化后耐久性差,加固寿命短。 更严重的,乙二胺有剧毒,是致癌物质,对施工人员身体健康有很大的危害。 为此,在《建筑结构加固工程施工质量验收规范》GB50550-2010中强制性规定:严禁使用固化剂主成分不明或固化剂主成分为乙二胺的结构胶粘剂。 对加固材料进行无乙二胺检测,是对施工工人的保护,更是保障加固工程顺利进行的前提。 3、为什么要对加固材料进行急性经口毒性试验 急性经口毒性试验就是我们平时经常说的小白鼠实验,通过产品喂食小白鼠,来检测产品固化后绿色环保。 对于学校、医院、饭店等对环境安全要求较高的加固场所,急性经口毒性试验是产品采购时必须通过的报告。 在建筑、桥梁等基础设施高速发展的现在,对加固材料的质量控制理应更加严格,同样,产品质量检测是一项涉及范围广,技术性强的工作,企业只有加强质量检测这道工序的管理与控制,把检测与品质生产的工作紧密结合,共同进步和发展,才能实现客户利益与品牌建设的双赢。 加固用纤维材料:碳纤维布、碳纤维板、玄武岩织物、玄武岩板、玻璃纤维织物、芳纶纤维织物等。 加固用胶粘剂:碳纤维浸渍胶、底胶、修补胶、粘钢用胶粘剂、锚固胶(植筋胶)、裂缝修补胶、灌浆料等。 既能对锚固产品进行动态的中低周疲劳试验、程序控制疲劳试验,也能进行静态的恒速率、恒应变、恒应力控制下的试验和各种常规的力学性能试验,对其疲劳寿命、实际试件的安全性实施评价。 质量检测、性能分析、成分化验、抗拉强度、有害物质检测、受拉弹性模量、伸长率、层间剪切强度、弯曲强度(条形板无此项)、纤维复合材与基材正拉粘结强度、单位面积质量(条形板无此项)、不挥发物含量等。
粘钢加固质量检测与评价方法研究
粘钢加固质量检测与评价方法研究 首页专题库PPT模板库文档定制热门检索牛人榜 8、检测与与评评价方法研究价方法研究粘钢加固加固效果评价方法粘钢加固加固效果评价指标1.承载力评价:比较加固前后结构的承载力,通常通过加载试验或数值分析进行评价。 2.刚度评价:比较加固前后结构的刚度,通常通过挠度测量或数值分析进行评价。 3.裂缝宽度评价:测量结构表面裂缝宽度,评估加固效果对裂缝控制的程度。 粘钢加固加固效果评价方法1.试验方法:通过加载试验直接测量结构的承载力、刚度等性能指标,精度较高,但成本较高。 2.数值模拟方法:利用有限元分析等方法模拟加固结构的力学行为,成本较低,但也存在一定的误差。 3.现场检测方法:利用超声波、声发射等非破坏性检测技术对加固结构进行检测,成本较低,但检测精度受限。 粘钢加固加固效果评价方法粘钢加固加固效果评价标准1.国家标准:我国现有的粘钢加固标准主要包括建筑结构胶粘剂混凝土加固技术标准(JGJ144-2014)等。 2.行业标准:行业协会也制定了相关的粘钢加固标准,如钢结构混凝土粘钢加固技术规程(CECS25:2010)等。 3.企业标准:一些粘钢加固企业也制定了自己的企业标准,对加固效果评价提出了具体要求。 粘钢加固加固效果评价趋势1.非破坏性检测技术的应 《粘钢加固质量检测与评价方法研究》由会员ji***81分享,可在线阅读,更多相关《粘钢加固质量检测与评价方法研究》请在金锄头文库上搜索。
梁粘钢加固方案-20240129.pptx
梁粘钢加固方案2023REPORTING引言梁粘钢加固方案设计材料与设备施工方法与步骤工程实例与效果分析安全与环保措施结论与展望目录CATALOGUE2023PART01引言2023REPORTING背景介绍梁粘钢加固技术是在建筑结构加固中广泛应用的一种方法,主要用于提高梁的承载能力和延性,以满足结构安全性和使用功能的要求。 随着建筑使用年限的增加和结构的老化,梁等关键构件可能会出现承载力不足、变形过大等问题,需要进行加固处理。 粘钢加固的原理是利用高强度结构胶将钢板粘贴在梁的受拉或受压侧,通过钢板与原结构的协同工作,提高梁的承载力和延性。 同时,该方法还具有较高的耐久性和防火性能,能够满足建筑结构的安全性和使用功能的要求。 粘钢加固的原理和优势PART02梁粘钢加固方案设计2023REPORTING结构安全性评估结构重要性施工条件成本效益方案选择依据01020304根据结构安全性评估结果,确定梁粘钢加固的必要性。 结合现场施工条件,如空间、设备、材料等,选择易于实施且效果良好的加固方案。 在满足安全性和使用功能的前提下,选择经济合理的加固方案。 加固效果检测在钢板粘贴完成后,进行加固效果检测,确保达到预期的加固效果。 钢板粘贴与固定将加工好的钢板粘贴在梁表面,并采用夹具或支撑物进行固定,确保钢板与梁紧密贴合。 配胶与涂胶选择合适的胶粘剂,按照规定的配比进行调配,并均匀涂抹在梁和钢板上。 施工准备清理梁表面、确定钢板粘贴位置、准备施工材料和设备等。 胶粘剂选择确保钢板加工精度和表面处理质量,以提高粘贴效果和耐久性。 钢板加工与处理掌握好胶粘剂的调配比例、涂抹方式和粘贴时机,确保钢板与梁之间无气泡、空隙等缺陷。 粘贴工艺控制采用无损检测等方法对加固效果进行检测,确保达到预期的加固效果,并进行验收。 加固效果检测与验收关键技术要点PART03材料与设备2023REPORTING根据加固需求选择合适的钢材型号,如工字钢、槽钢等,确保其承载能力和稳定性。 钢材型号确保所采购的钢材质量合格,无锈蚀、裂纹等缺陷,以保证加固效果和使用安全。 钢材质量钢材的选择选择适合钢材和施工环境的胶粘剂,如环氧树脂、改性水泥等,确保其粘结强度和耐久性。 选购质量可靠、性能稳定的胶粘剂,避免因胶粘剂质量问题导致的加固失效。 胶粘剂的选择胶粘剂质量胶粘剂类型填充材料根据实际需要选择合适的填充材料,如水泥、石膏等,以增强胶粘剂的粘结效果。 加固配件如螺栓、连接件等,用于固定和连接加固件,提高整体结构的稳定性。 现场勘查材料准备施工计划制定根据加固需求选择合适的钢板、粘合剂等材料,确保质量合格。 根据现场情况和加固需求,制定详细的施工计划和时间表。 030201施工前的准备对梁的表面进行清理,去除污渍、油渍等杂质,确保表面干净、干燥、平整。 表面处理在钢板粘贴后,采用适当的方式对钢板进行固定,确保其位置稳定。 钢板加工与处理在梁和钢板的粘贴面涂抹粘合剂,确保涂抹均匀、无遗漏。 粘合剂涂抹将钢板粘贴在梁上,确保钢板与梁紧密贴合,无气泡、空隙。 钢板粘贴0201030405钢板粘贴工艺外观检查承载能力检测粘合剂检测验收报告质量检测与验收对加固后的梁进行外观检查,确保钢板粘贴平整、无气泡、无空隙。 对粘合剂进行质量检测,确保其粘结强度、耐久性等性能符合要求。 对加固后的梁进行承载能力检测,确保其承载能力满足设计要求。 根据检测结果编写验收报告,记录加固施工过程、检测结果等信息,并提交给相关单位或个人。 PART05工程实例与效果分析2023REPORTING总结词成功应用、显著效果详细描述该桥梁采用梁粘钢加固方案,对梁体进行了全面加固,显著提高了桥梁的承载能力和稳定性。 经过加固后的桥梁安全性能得到明显提升,满足了设计要求和使用需求。 案例一:某桥梁加固工程有效加固、满足生产需求总结词针对某厂房的梁体进行粘钢加固,施工过程中对生产影响较小。 加固后的厂房梁体承载能力得到显著提高,满足了厂房的生产需求和安全性能要求。 详细描述案例二:某厂房加固工程总结词加固效果良好、居民满意度高详细描述在某住宅楼的梁体加固工程中,采用梁粘钢加固方案。 施工完成后,居民普遍反映楼房安全性能得到提升,居住环境更加安心。 案例三:某住宅楼加固工程PART06安全与环保措施2023REPORTING所有参与施工的人员必须接受安全培训,了解施工过程中的安全风险和应对措施。 施工前安全培训防护装备现场安全检查遵守操作规程施工人员应佩戴安全帽、手套、护目镜等必要的防护装备,确保施工过程中的安全。 施工前应对施工现场进行安全检查,排除安全隐患,确保施工环境的安全。 施工过程中应严格遵守操作规程,避免因操作不当导致安全事故。
钢梁加固专项施工专业技术方案
钢梁加固专项施工专业技术方案 一、结合现场实际情况,实行对以下部位进行加固:A栋B3层楼板1516/TU1于50于A栋B3层楼板1516/TU1于00于B栋F5层楼板2829/_Z300XXXX0034#此处为梁加大C栋四层楼板2728/STB栋B1层楼板2930/YZ100XXXX3005A栋B2层U/17-1867A栋B2层W/17-18对12345进行反上梁加固,将洞口上部以井字型焊接钢梁,将钢梁的两端每根端头用规格为M18300高强化学锚栓植入剪力墙内或结构梁,每根钢梁的两边(工字钢中心约5cm处)打孔,各边以间距30cm分别植入离强化学锚栓植入板体下部的处,以完全拉紧板与钢梁,使之完全溶为一体。 相同的洞口以相同的方法加固。 67采用粘钢板加固,具体施工方法按施工图纸与设计要求施工。 二.施工准备。 1.组织有关工程管理和技术人员对设计图纸进行会审。 对图纸不明确及施工中有困难的地方,要与单位作好变更鉴证手续。 2.根据施工图纸结合本单位的设备和技术条件,制定出施工方案,并提出材料计划。 3.对钢梁加固楼板工程所使用的机械和检测设备的性能进行检验,保证施工过程中各种设备的工作状态良好,使用功能齐全。 4.钢梁加固楼板工程所使用的材料除应有质量证明书外,还应根据现行国家标准的规定作出复试检验,符合标准后方可使用。 5.在钢梁加固楼板工程施工前,应对各工序的施工人员进行技术、质量、安全交底,预防发生安全和质量事故。 6.钢梁进入现场需进行构件检验并合理堆放,以便于构件进入现场后顺利的安装。 三施工进度安排按照工期要求,钢结构工程部分在建筑施工的基础上保证工期计划,安排好施工进度,组织好施工。 四主要施工机械设备钢结构工程主要施工机械设备1半自动焊2二氧化碳气体保护焊3电焊机4扭矩扳手5气焊五钢结构制作与安装施工方法钢结构制作:本工程钢梁为40a“H”型钢,制作过程相对比较简单。 钢梁的加工制作二)H型钢梁的加工制作工艺过程: 1.墙面处理:拙毛打磨找平清理,拙毛墙面要向加固面积四周扩展5cm10cm。 2.下料图单由于施工现场不能使用重型机械托运钢材,为防止对酒店设施的破坏,必须采用钢材气割成小段,人工搬运到加固洞口进行焊接。 此工序为材料检验部分,其内容包括对工程所选用的型号、规格的确认以及材料的质量检查。 质量检测标准:应符合设计要求及国家现行标准的规定。 4检验方法:检查钢材质量证明书和复试报告,用钢卷尺、卡尺检查型号、规格。 3.放样、号料注意预留制作,安装时的焊接收缩余量;切割、刨边和铣加工余量;安装预留尺寸要求。 放样和样板的允许偏差见下表:项目允许偏差平行线距离和分段尺寸0.5mm对角线差。 1.0mm宽度、长度0.5mm孔距0.5mm加工样板角度20号料的允许偏差见下表:项目允许偏差外形尺寸 1.0孔距0.54质量检验方法:用钢尺检测。 4.下料:钢板下料采用半自动切割机的方法。 质量检验标准:切割的允许偏差值(mm)项目允许偏差零件宽度、长度。 3.0边缘缺棱10型钢端部垂直度20 5.成型接触毛面应无毛刺、污物和杂物,以保证构件的组装紧密结合,符合质量标准。 组立时应有适量的工具和设备,如直角钢尺,以保证有足够的精度。 6.焊接:焊接工艺:钢梁采用CO2气体保护焊机进行焊接;钢梁连接板加肋板采用手工焊接。 焊接应满足以下两点:。 焊接后边缘3050mm范围内的铁锈、毛刺污垢等必须清除干净,以减少产生焊接气孔等缺陷的因素。 焊接事型钢梁焊接两端坡口形式相同,长度应符合标准的规定;使用手工电弧应满足以下规定:使用状态良好、功能齐全的电焊机,选用的焊条需用烘干箱进行烘干。 7.制孔采用设备:磁力钻质量检验标准:螺栓孔及孔距允许偏差符合钢结构施工及验收规范的有关规定,详见下表:螺栓孔允许偏差表(mm)项目允许偏差直径 1.0周度 2.0垂直度0.3t且不大于 2.0项目允许偏差XXX__XXX同一组内任意孔间距离1015相邻两组的端孔的距离152XXXX2530质量检验方法:用直尺、钢尺、卡尺和目测检查。 8.端头切割焊接型钢柱梁矫正完成,其端部应进行平头切割,所用设备为端头铣床,端部铣平的允许误差见下表:项目允许偏差两端铣平时构件长度20两端铣平时零件长度05铣平面的平面度039除锈除锈采用专用除锈设备,进行抛射除锈可以提高钢材的疲劳强度和抗腐能力。 对钢材表面硬度也有不同程度的提高,有利于漆膜的附和不需增加外加的涂层厚度。 经除锈后的钢材表面,用毛刷等工具清扫干净,才能进行下道工序,除锈合格后的钢材表面,如在涂底漆前已返锈,需重新除锈。 10油漆钢材除锈经检查合格后,在表面涂完。 第一道底漆,一般在除锈完成后,存放在厂房内,可在24小时内涂完底漆。 存放在厂房外,则应在当班漆完底漆。 油漆应按设计要求配套使用,。
在用钢筋混凝土简支梁桥结构综合评估方法
一、结构性能监测结构性能监测是评估桥梁结构状态的基础。 这些数据可以用于分析桥梁在不同载荷条件下的响应,评估其结构性能和安全二、荷载试验荷载试验是一种模拟桥梁承受实际载荷情况的实验方法。 通过在桥梁上施加预设的载荷,观察桥梁的响应并测量变形、裂缝等参数。 荷载试验可以帮助评估桥梁的结构强度和刚度,判断其是否满足设计要求和使用标准。 三、结构健康监测系统结构健康监测系统是一种基于传感器网络的在线监测系统,用于实时监测桥梁的结构状态。 四、有限元分析有限元分析是一种数值模拟方法,用于分析桥梁结构的力学行为。 有限元分析可以为桥梁的设计、施工和评估提供重要的参考依据。 五、综合评估方法综合评估方法是将上述四种方法结合起来,对钢筋混凝土简支梁桥结构进行全面评估。 综合评估方法可以综合考虑桥梁的实际响应、实时监测数据、设计要求和使用标准等因素,为桥梁的安全性和使用寿命提供可靠的保障。 六、结论在用钢筋混凝土简支梁桥结构的综合评估方法是一种全面、有效的评估方法,它将结构性能监测、荷载试验、结构健康监测系统和有限元分析等方法结合起来,为桥梁的安全性和使用寿命提供可靠的保障。 钢筋混凝土简支梁实验一、引言钢筋混凝土简支梁实验是土木工程中常见的一种实验,旨在验证钢筋混凝土简支梁的承载能力和性能。 通过本实验,我们可以了解钢筋混凝土简支梁在承受荷载时的响应和破坏形态,进一步掌握结构设计的基本原理和方法。 本文将详细介绍钢筋混凝土简支梁实验的实验原理、实验步骤、数据分析及结论。 二、实验原理钢筋混凝土简支梁是一种常见的桥梁结构形式,其工作原理基于材料力学和结构力学的基本理论。 本实验主要通过施加竖向荷载,观察和测量简支梁的挠度、裂缝开展情况以及最终破坏形态,以评估其承载能力和性能。 三、实验步骤1、准备试件:选择尺寸和配筋相同的钢筋混凝土简支梁若干根,以备实验使用。 2、安装试件:将试件放置在实验台上,并固定好。 3、加载:通过砝码或液压千斤顶施加竖向荷载,荷载大小根据设计要求确定。 4、观察与测量:在加载过程中,观察试件的挠度、裂缝开展情况,并记录下数据。 5、卸载:加载完成后,将荷载卸载,观察试件的残余变形。 6、重复实验:选择不同配筋的试件进行实验,以获得更全面的实验数据。 四、数据分析及结论1、数据处理:将实验中获得的挠度、裂缝开展情况等数据进行整理和分析,绘制出荷载-挠度曲线、荷载-裂缝开展情况曲线等。 2、根据实验数据和分析结果,得出钢筋混凝土简支梁的承载能力和性能。 例如,比较不同配筋量的试件在相同荷载下的挠度和裂缝开展情况,可以得出配筋量对结构性能的影响。 还可以通过实验评估出结构设计的合理性和安全性,为实际工程设计提供依据。 五、结论钢筋混凝土简支梁实验是土木工程中重要的实验之一,它为我们提供了评估结构性能、验证结构设计原理和方法的机会。 实验结果也为实际工程设计提供了理论支持和参考依据。 因此,我们应该认真对待钢筋混凝土简支梁实验,努力提高实验的准确性和可靠性。 既有钢筋混凝土桥梁安全性耐久性综合评估方法研究本文旨在研究既有钢筋混凝土桥梁安全性耐久性的综合评估方法。 为了保障桥梁的运营安全,开展综合评估方法的研究具有重要的现实意义。 关键词:钢筋混凝土桥梁、安全性、耐久性、综合评估方法既有钢筋混凝土桥梁安全性耐久性综合评估方法研究一、引言钢筋混凝土桥梁作为交通要道的关键组成部分,其安全性与耐久性对保障交通运输安全具有重要意义。 因此,开展既有钢筋混凝土桥梁安全性耐久性的综合评估方法研究具有重要的现实意义。 二、评估方法及比较1、基于荷载试验的评估方法荷载试验是一种直接模拟桥梁实际承受的车辆荷载的方法,通过测量桥梁在荷载作用下的变形、裂缝、应变等指标,对桥梁的安全性和耐久性进行评估。 2、基于模型修正的评估方法模型修正方法是通过有限元分析等数值模拟手段,建立桥梁结构的计算模型,模拟桥梁在各种工况下的响应,从而对桥梁的安全性和耐久性进行评估。 该方法具有周期短、成本低等优点,但需要大量准确的边界条件和材料参数。 3、基于人工智能的评估方法人工智能方法是一种利用计算机技术,通过建立神经网络、支持向量机等模型对桥梁的安全性和耐久性进行评估。 该方法具有较高的预测精度和效率,但需要大量的训练数据和合适的算法模型。 三、综合评估方法研究针对上述方法的优缺点,本文提出一种基于荷载试验、模型修正和人工智能相结合的综合评估方法。 通过综合应用多种方法,既提高了评估的准确性,又降低了成本和时间消耗,为实际工程应用提供了新的思路和方法。 四、案例分析与验证为验证本文提出的综合评估方法的可行性和有效性,以某实际钢筋混凝土桥梁为例,对其安全性耐久性进行评估。
旧桥的评估与加固
--修缮加固与改造 旧桥的评估与加固旧桥的评估与加固是确保桥梁安全性和耐久性的重要措施。 随着时间的推移,桥梁结构会因各种因素而出现损伤和老化,因此进行评估和加固是非常必要的。 本文将介绍旧桥评估的方法、加固建议及技术细节,并阐述旧桥评估与加固的重要性。 在进行旧桥评估时,首先需要对桥梁进行全面检查,包括桥面铺装、栏杆、伸缩缝等部位。 其中,目视检查可以通过肉眼观察桥梁各部位的损伤和老化情况;无损检测可以借助仪器设备检测桥梁内部损伤;荷载试验则可以检验桥梁的承载能力。 通过这些方法和工具的综合运用,可以全面了解旧桥的现状和存在的问题。 在旧桥加固建议方面,应根据评估结果采取针对性的措施。 此外,还可以采用一些新的建筑材料和施工工艺来提高桥梁的性能和寿命,如高性能混凝土、纤维增强复合材料等。 在技术细节方面,建议在旧桥加固时采用先进的建筑材料和施工工艺。 此外,在施工过程中应注意保护桥梁原有结构,避免对桥梁造成二次损伤。 应合理安排施工时间和工序,确保施工质量符合要求。 总之,旧桥的评估与加固是确保桥梁安全性和耐久性的重要措施。 通过全面检查和评估,可以了解桥梁的现状和存在的问题,进而采取有效的加固建议。 因此,旧桥评估与加固对于保障人民生命财产安全具有重要意义。 引言随着时间的推移,旧砖墙的结构安全性逐渐降低,严重影响到了建筑物的正常使用。 为了延长旧砖墙的使用寿命,加固技术显得尤为重要。 本次试验旨在探究钢筋网水泥砂浆加固旧砖墙的加固效果,为工程应用提供理论支持。 材料和方法本次试验采用了400400120mm的旧砖墙试件,选用普通硅酸盐水泥、中砂、钢筋网等材料。 首先,将旧砖墙表面清理干净,然后涂抹界面剂。 随后,将钢筋网放置在旧砖墙表面,并用缀钉固定。 试验过程中,采用压力试验机对加固后的试件进行加载,记录试件的破坏荷载、黏结强度等指标。 试验结果和分析经过加载试验,得到加固后的试件黏结强度平均值为0.75MPa,略高于国内外相关标准的最低要求。 钢筋网的承载能力平均值为410kN,达到了预期加固效果。 通过扫描电子显微镜观察发现,水泥砂浆与旧砖墙、钢筋网之间存在良好的黏结界面,没有明显的空隙和裂缝。 结论与展望通过本次试验,验证了钢筋网水泥砂浆加固旧砖墙的加固效果是良好的,其具有施工简便、加固效果好等优点。 但是,本次试验仍存在一些不足之处,例如未考虑环境因素对加固效果的影响等。 因此,未来的研究可以从以下方向展开:1、探究不同环境因素对钢筋网水泥砂浆加固旧砖墙加固效果的影响;2、研究适用于不同类型旧砖墙的加固技术,以提高加固的适应性和针对性;3、针对加固过程中的施工工艺、材料等方面进行优化,提高加固效率和效果;4、结合数值模拟方法,对加固后的旧砖墙进行受力分析,为工程应用提供更为精确的理论指导。 随着交通事业的快速发展,桥梁作为重要的交通基础设施,其安全性和可靠性越来越受到人们的。 然而,随着使用年限的增加,这类桥梁结构常常会出现各种损伤和缺陷,影响其安全性和使用寿命。 因此,对钢-混凝土组合梁桥进行加固和维护已成为桥梁工程中不可或缺的重要环节。 本文将主要探讨钢-混凝土组合梁桥的加固方法及加固质量的检验评定方法,为相关的工程实践提供有益的参考。 常见的加固方法包括:1、粘贴钢板加固法:通过在桥梁的梁底或梁侧粘贴钢板,提高桥梁的承载能力和抗弯刚度。 2、增加截面加固法:通过增加梁的截面面积,提高桥梁的承载能力。 3、体外预应力加固法:通过在梁体外增加预应力索,对梁体进行加4、改变结构体系加固法:通过改变桥梁的结构体系,提高桥梁的承载能力和稳定性。 在对钢-混凝土组合梁桥进行加固时,需要注意以下几点:首先,应选择符合桥梁损伤和缺陷情况加固材料和方案;其次,应进行详细的施工设计和工艺制定,确保施工质量和安全;最后,应对加固后的桥梁进行严格的检测和评估,确保加固效果达到预期。 钢-混凝土组合梁桥加固质量的检验评定方法研究对钢-混凝土组合梁桥进行加固后,为了保证加固质量和桥梁的安全性,需要进行严格的检测和评估。 以下为几种常见的加固质量检验评定方法:1、外观检测:对加固后的桥梁进行外观检测,包括钢板或钢筋的粘贴情况、新旧混凝土的结合情况等,以确保加固部分与原结构完美结合,无明显的瑕疵和缺陷。 2、荷载试验:通过对加固后的桥梁进行静载或动载试验,测定桥梁的承载能力和变形情况,以评估加固效果和桥梁的安全性。 3、混凝土强度检测:采用钻芯取样法、回弹法等检测方法,对加固后的混凝土强度进行检测,以确保混凝土质量达到设计要求。 4、钢板及钢筋焊接质量检测:采用超声波探伤等方法,对钢板及钢筋的焊接质量进行检查,以确保焊接质量和安全性。
钢梁加固专项施工方案.docx
该【钢梁加固专项施工方案】是由【可爱的嘎嘎】上传分享,文档一共【7】页,该文档可以免费在线阅读,需要了解更多关于【钢梁加固专项施工方案】的内容,可以使用淘豆网的站内搜索功能,选择自己适合的文档,以下文字是截取该文章内的部分文字,如需要获得完整电子版,请下载此文档到您的设备,方便您编辑和打印。 一、结合现场实际情况,实行对以下部位进行加固:错误n栋B3层楼板15~16/TU12x550x2错误!A栋B3层楼板15~16/TU12x6x2错误!B栋F5层楼板2829/XZ30x7x3错误!C#栋四层楼板2728/ST此处为梁加大错误!B栋B1层楼板29~30/Y~Z10x6x3O,6A栋B2层U/17-18错误!A栋B2层W/17-18对错误!错误!错误!错误!错误!进行反上梁加固,将洞上部以井字型焊接钢梁,将钢梁的两端每根端头用规格为***@3高强化学锚栓植入剪力墙内或结构梁,每根钢梁的两边工字钢中心约5cm处)打孔,各边以间距30cm分别植入离强化学锚栓植入板体下部的3/4处,以完全拉紧板与钢梁,使之完全溶为一体。 相同的洞以相同的方法加固。 错误!错误!采用粘钢板加固,。 施工准备组织有关工程管理和技术人员对设计图纸进行会审。 对图纸不明确及施工中有困难的地方,要与单位作好变更鉴证手续。 对钢梁加固楼板工程所使用的机械和检测设备的性能进行检验,保证施工过程中各种设备的工作状态良好,使用功能齐全。 钢梁加固楼板工程所使用的材料除应有质量证明书外,还应根据现拙毛一打磨一一找平一-清理,拙毛墙面要向加固面积四周扩展5cm--10cm。 下料图单由于施工现场不能使用重型机械托运钢材,为防止对酒店设施的破坏,必须采用钢材气割成小段,人工搬运到加固洞进行焊接。 此工序为材料检验部分,其内容包括对工程所选用的型号、规格的确认以及材料的质量检查。 质量检测标准:应符合设计要求及国家现行标准的规定。 错误!检验方法:检查钢材质量证明书和复试报告,用钢卷尺、卡尺检查型号、规格。 放样、号料注意预留制作,安装时的焊接收缩余量;切割、刨边和铣加工余量;安装预留尺寸要求。 放样和样板的允许偏差见下表:项目允许偏差平行线距离和分段尺寸±。 0mm宽度、长度±0。 5mm孔距±0。 5mm加工样板角度±20'号料的允许偏差见下表:项目允许偏差外形尺寸±±0。 5Q质量检验方法:用钢尺检测。 下料:钢板下料采用半自动切割机的方法。 质量检验标准:切割的允许偏差值(mm)项目允许偏差零件宽度、长度±、污物和杂物,以保证构件的组装紧密结合,符合质量标准。 组立时应有适量的工具和设备,如直角钢尺,以保证有足够的精度。 焊接应满足以下两点:(1)焊接后边缘30-50mm范围内的铁锈、毛刺污垢等必须清除干净,以减少产生焊接气孔等缺陷的因素。 (2)焊接事型钢梁焊接两端坡形式相同,长度应符合标准的规定;使用手工电弧应满足以下规定:使用状态良好、功能齐全的电焊机,选用的焊条需用烘干箱进行烘干。 7。 制孔采用设备:磁力钻质量检验标准:螺栓孔及孔距允许偏差符合《钢结构施工及验收规范》的有关规定,详见下表:螺栓孔允许偏差表(mm)项目允许偏差直径+1。 0周度2。 0垂直度0。 3t且不大于2。 0项目允许偏差<5501-1212-30>30同一组内任意孔间距离±±±±±±:用直尺、钢尺、卡尺和目测检查。 8。 端头切割焊接型钢柱梁矫正完成,其端部应进行平头切割,所用设备为端头铣床,端部铣平的允许误差见下表:项目允许偏差两端铣平时构件长度±±,进行抛射除锈可以提高钢材的疲劳强度和抗腐能力。 对钢材表面硬度也有不同程度的提高,有利于漆膜的附和不需增加外加的涂层厚度。 除锈使用的磨料必须符合质量标准和工艺要求,施工环境相对湿度不应大于85%。 经除锈后的钢材表面,用毛刷等工具清扫干净,才能进行下道工序,除锈合格后的钢材表面,如在涂底漆前已返锈,需重新除锈。 油漆钢材除锈经检查合格后,在表面涂完第一道底漆,一般在除锈完成后,存放在厂房内,可在24小时内涂完底漆。 存放在厂房外,则应在当班漆完底漆。 油漆在涂刷过程中应均匀,不流坠。 验收钢构件出厂前,应提交以下资料:(1)钢材、连接材料和涂料的质量证明书或试验报告。 现场安装部分(一)钢结构安装施工方法:本工程钢梁安装,由于酒店装修完整,现场场地狭窄,对加固材料不能使用重型机械,以防对酒店设施的损坏。 :复核定位轴线,埋设化学锚栓,.编制安装计划和构件供应计划,组织好施工。 安装校正①.钢梁校正:钢梁轴线和垂直度的测量校正。 校正后立即进行固定。 六、安全施工措施施工现场设安全工长进行现场安全措施的落实与管理,对现场施工人员、。
钢梁加固技术-20230222213647.pdf
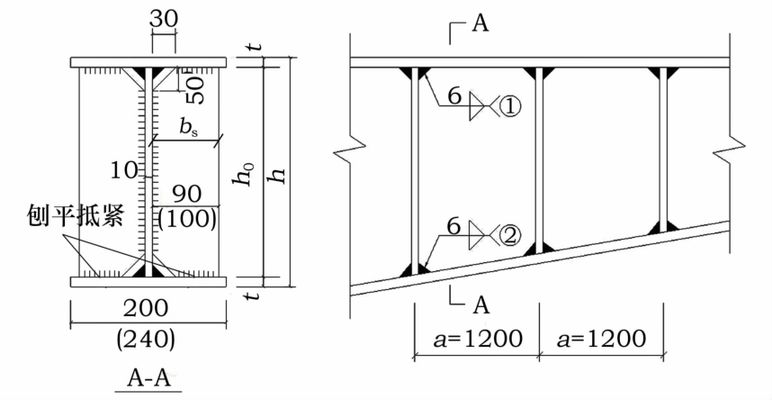
2、钢梁常用加固方法 (1)补增梁截面加固法 梁可通过增补截面面积来提高承载能力,焊接组合梁和型钢梁都可采用在翼缘和 腹板上焊接水平板、垂直板和斜板来加固(如图1a-d),也可用型钢加焊在翼缘 和腹板上;当梁腹板抗剪强度不足时,可在腹板两边加焊钢板补强(如图1j), 当梁腹板稳定性不能保证时,往往不采用上述方法,而是设置附加加劲肋方法; 用圆钢和圆钢管补增梁截面是考虑施工工艺方便(如图1k)。 1(2)改变结构计算图形加固法 改变结构计算图形的一般方法中,有许多可以用来加固梁。 (图2a)把支座部 分的梁上下翼缘焊上钢板,使各单跨梁变成连续体系,该钢板所传递的力应恰好 与支座弯矩相平衡,连续后可使跨中弯矩降低15%-20%,会导致柱子荷载的增 加,应验算柱子。 (图3d)是长斜撑加固,长斜撑支在柱基上,虽用钢量多一点又较笨重,但能减 少柱子内力;(图3c)是短斜撑加固,短斜撑支在柱子上,将给柱子传来较大水平 力,虽用钢量少一点,但只能在柱子承载能力储备足够时才能采用。 这两种方法 一般采用焊接方法连接斜撑和梁,验算时要考虑梁中间部分(斜撑支点之间)会 产生压力,有时需要加固梁截面,(如图4)。 1当梁的荷载增加时,为避免加固柱子和柱基,这时可采用(图3a)在新基础上设置 垂直支撑(支柱)最为有利,但需要做新基础,总的看不比(图3c)和(图3d) 加固方案经济多少。 在层高较高的房屋内,(可参照图5)的方法采用固定于上部柱的吊杆加固梁。
超长服役正交异性钢梁加固施工技术及难点要点控制
超长服役正交异性钢梁加固施工技术及难点要点控制超长服役正交异性钢梁加固施工技术及难点要点控制摘要:正交异性钢梁是一种在建筑结构中广泛使用的重要材料,具有强度高.. 11.03K 超长服役正交异性钢梁加固施工技术及难点要点控制超长服役正交异性钢梁加固施工技术及难点要点控制摘要:正交异性钢梁是一种在建筑结构中广泛使用的重要材料,具有强度高、刚度好等优势。 然而,在长期使用后,由于工程负荷、自重等因素的作用,钢梁可能出现变形、开裂等问题,影响结构的安全性和稳定性。 本文通过综述资料和案例的分析,总结了超长服役正交异性钢梁加固施工技术的原理、方法和难点要点控制,以期为相关工程提供参考和借鉴。 关键词:超长服役、正交异性钢梁、加固施工技术、难点要点控制1.引言正交异性钢梁作为一种常见的建筑结构元件,广泛应用于桥梁、大跨度厂房等工程中。 长期以来,钢梁受到工程负荷和自重的作用,可能出现变形、裂缝以及其他结构问题。 为了提升钢梁的安全性和稳定性,加固施工技术是必不可少的环节。 本文将重点研究超长服役钢梁加固技术及其难点要点控制。 2.超长服役正交异性钢梁加固施工技术的原理与方法2.1加固施工技术的原理超长服役正交异性钢梁加固施工技术的原理是通过改善钢梁的受力性能,补强其强度和刚度,从而提升结构的承载力和稳定性。 加固施工技术一般包括超强钢板加固、预应力加固、纤维增强复合材料加固等。 2.2加固施工技术的方法2.2.1超强钢板加固超强钢板加固是指在正交异性钢梁表面粘贴戒焊接一层超强钢板,以提高梁的刚度和强度。 超强钢板的选择要考虑钢板的尺寸、厚度和材质等因素,以保证加固后的结构具有良好的工作性能。 2.2.2预应力加固预应力加固是通过对正交异性钢梁施加预应力,改变钢梁内部的受力状态,以提高其承载能力和刚度。 预应力加固一般采用张拉预应力和压力预应力两种方式,具体选择要考虑钢梁的长度、跨度、荷载情况等因素。 2.2.3纤维增强复合材料加固纤维增强复合材料加固是指通过在正交异性钢梁表面粘贴戒包裹一层纤维增强复合材料,以提高梁的强度和刚度。 纤维增强复合材料的选择要考虑复合材料的类型、比例和施工工艺等因素。 3.超长服役正交异性钢梁加固施工技术的难点要点控制3.1加固效果评估与预测在进行加固施工之前,需要对钢梁的实际状况进行评估和预测,以确定所需加固工艺和加固材料。 在评估和预测过程中,需要考虑钢梁的初始参数、工程负荷、材料老化等因素。 3.2加固施工工艺控制加固施工工艺控制是保证加固效果的关键。 在施工过程中,需要严格按照设计要求进行加固,确保加固材料的粘接强度和加固层与钢梁之间的完整性。 3.3加固后结构监测与评估加固施工完成后,需要对加固后的正交异性钢梁进行监测与评估。 通过监测,可以了解加固效果和结构的受力状况,及时发现并处理存在的问题。 4.结束语超长服役正交异性钢梁加固施工技术是一项复杂而关键的工程任务。 通过本文的介绍,我们对加固技术的原理、方法以及难点要点控制有了初步的了解。 在实际应用中,需要根据具体情况选择合适的加固技术和加固材料,并严格按照设计要求进行施工和监测,以确保工程的安全与稳定。 参考文献:[1]张三,李四.超长服役正交异性钢梁加固施工技术的研究[J].建筑科学,2018,20(4):45-52.[2]王五,刘六.超长服役正交异性钢梁加固施工中的难点要点研究[J].建筑工程技术,2019,22(2):78-86.。

(1.青岛理工大学土木工程学院,山东青岛266033; 摘要:针对现有钢结构检测加固技术现状作了简明的阐述,并以某单层工业厂房为实例,对其钢梁腹板厚度较小这一问题,通过现场检测分析,提出了增加横向加劲肋的加固方法,既保证了结构的安全,又减少了加固费用。 随着现代社会经济水平的高速发展,高层、超高层、大跨度及空间结构日渐增多,钢结构由于其重量轻、强度高、制作与安装简便等优异性能,使其在这些领域中得到广泛的应用。 但与此同时,国内各地也发生着许多不同类型、不同程度的钢结构工程事故。 为避免不必要的人员伤亡和社会经济损失,必须加强钢结构的核查、检测,针对检测出的问题及时采取相应措施,保证结构的功能性及安全性。 1工程概况 2钢梁检测与验算 (1)对钢梁截面尺寸进行测量:通过游标卡尺对钢梁腹板高度、厚度,翼缘的宽度、厚度进行测量,除腹板厚度未按设计要求施工,其余尺寸均满足要求。 (2)对钢梁焊缝、锈蚀情况进行检测:焊缝长度及尺寸符合设计要求,焊缝表观质量较好,未发现焊缝表面有裂纹、焊瘤等。 (3)对钢梁材料强度进行检测:现场采用里氏硬度计对钢梁进行表面硬度测试,测量结果满足有关Q345级钢强度的要求。 3钢结构加固设计基本原则 (1)对原有结构材料、结构体系及结构缺陷和损伤等要有系统而全面的了解,为加固方案的确定打好基础; (2)结构加固方案要确保技术的可行性、经济的合理性、施工的方便,以及尽量减少对周围环境、建筑的影响。 (3)加固设计应与实际施工方法结合,保证新增构件与原结构可靠连接,形成整体,尽量避免或减小对原构件的拆除和损伤,尽量不改动原有结构的承载力。 (4)在加固实施过程中,要实时进行实际结构的检查,随时消除隐患,从而最大限度的保证结构的加固效果及安全可靠性。 4钢梁腹板的加固设计 s委托范围内钢梁的横向加劲肋配置截面(bs×ts)见表3。 依据GB50017—2003,仅配置横向加劲肋的腹板,各区格的局部稳定需满足: 经过验算,增加横向加劲肋后的钢梁腹板各区格的局部稳定性满足设计要求,且经过再次进厂检测加固情况,横向加劲肋尺寸及焊缝符合要求,经鉴定可以投入使用。 该方法操作简单,可靠性强,修复费用相对较少,在实际工程中值得借鉴。 5钢结构加固施工注意事项 (1)施工之前必须先熟悉加固设计方案,合理制定施工方案和焊接工艺,之后才可施工。 (2)加固施工前应对钢梁腹板表面的涂层打磨掉,对加固件加劲肋表面进行防锈处理。 (3)构件加固时,必须保证结构的稳定,事先检查各连接点是否牢固,对于加固时可能出现倾斜、失稳等,在加固施工前,应采取临时安全措施,必要时可先加固连接点或增设临时以撑,待加固完毕后再行拆除。 (5)加固件与被加固件应先点焊固定,后从两端向中间施焊,横向加劲肋的焊缝应饱满、连续,焊缝表面无裂纹、焊瘤、气孔等缺陷。 对于建筑钢结构的检测鉴定,其可以从根源上判定构件的承载力或安全性,针对危险构件可在投入使用前提早采取加固措施,从而最大限度的减轻了不必要的人员伤亡和社会经济损失。 然而钢结构的检测鉴定、加固设计及安全性能的评定是一项复杂而全面的工作,我们要理论和实践相结合,针对不同的情况采用合理的加固措施。 [2]陈绍蕃.钢结构设计原理[M].北京:科学出版社,1998:155-163. Testing and reinforcement of steel beam web plate for a single-story plant building Abstract:Thepresentsituationoftestingandreinforcementtechnologyofsteelstructureisdescribedbriefly,andwithasingle-storyindustrialworkshopasanexample,inviewoftheproblemofsmallsteelbeamwebthickness,throughsitetestinganalysis,itisputforwardthatthehorizontalribbedstiffenershouldbeaddedforreinforcement,thusthestructuresafetyisensuredandthemaintenancecostisreduced. 本站是提供个人知识管理的网络存储空间,所有内容均由用户发布,不代表本站观点。 请注意甄别内容中的联系方式、诱导购买等信息,谨防诈骗。 如发现有害或侵权内容,请点击一键举报。 更多【钢构知识】钢结构加固详解(2)--各类构件加固方法1、屋架、托架卸荷方法。


还没有评论,来说两句吧...